
Катушка зажигания Б-114Б-01 Truckman
- Готово к отправке
- Код: Б-114Б
536 ₴
- +380 (67) 722-83-83 Київстар
Интернет маркет GRUZ tochka.UA – это отправная точка Ваших автозапчастей gruz-avto.com
Для того чтобы заказать запчасть или аксессуар для вашего автомобиля заполните стандартную форму для заказа, или свяжитесь с нашими менеджерами по телефонам: 066-722-83-83, 067-722-83-83
Доставка по всей Украине любым удобным для Вас перевозчиком. Оплата возможна при получении или безналичном расчете по банковским реквизитам!
Катушка зажигания Б-114Б-01 Truckman
Катушка зажигания являет собой трансформатор, который преобразует резкий спад напряжения от коммутатора в высоковольтный импульс.Катушка зажигания является источником высокого напряжение для поджигания бензина в двигателе автомобиля.
Катушки зажигания LSA сделаны из высококачественных материалов для оптимального соотношения веса и объема и обладают очень высокой температурной стойкостью.
Они гарантируют эффективное преобразование низковольтного напряжения тока аккумуляторных батарей и генераторов в ток высокого напряжения, который вызывает искру в свечах зажигания. Вследствие применения новейших изоляционных материалов и качественных электрических разъемов катушки зажигания LSA обеспечивают быстрый запуск двигателя в любых погодных условиях. Благодаря использованию высококачественных материалов удалось достигнуть уменьшения размеров катушки при сохранении требуемого коэффициента трансформации.
Технические характеристики катушек зажиганияLSA:
Омическое сопротивления первичной обмотки – 0,5+0,05 Ом;
Омическое сопротивления вторичной обмотки – 11+1,5 кОм.
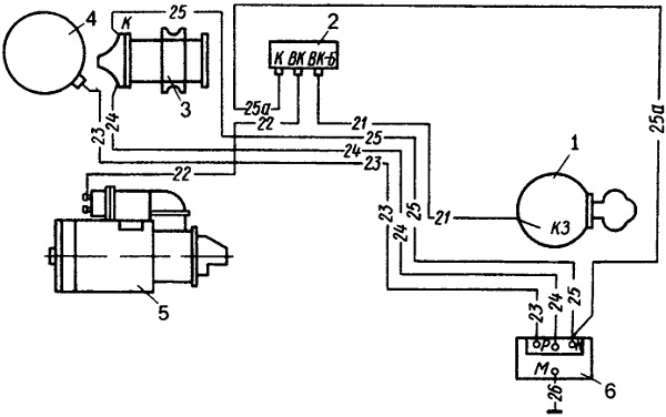
На автомобилях ЗИЛ-130, ЗИЛ-431410 и ЗИЛ-131А установлена контактно-транзисторная система зажигания. Схема системы зажигания показана на рисунке:
Рис. Схема контактно-транзисторной системы зажигания:
1 — выключатель зажигания; 2 — добавочный резистор; 3 — катушка зажигания, 4 — распределитель, 5 — стартер; 6 — транзисторный коммутатор
В систему зажигания входят катушка зажигания Б114-Б, распределитель 46.3706, транзисторный коммутатор ТК102А, добавочный двухсекционный резистор СЭ107, провода высокого напряжения, свечи А11 с помехоподавляющими резисторами СЭ110, а также выключатель зажигания ВК350.
| Основные | |
|---|---|
| Совместимость с маркой | ГАЗ |
| Совместимость с моделью | 51, 52 |
| Тип запчасти | Аналог |
| Производитель | Truckman |
| Страна производитель | Тайвань |
| Тип катушки зажигания | Общая |
| Код запчасти | Б114 |
| Состояние | Новое |
| Основные атрибуты | |
| Гарантийный срок | 1 |
| Пользовательские характеристики | |
| Марка | ГАЗ |
| Модель | 52 |
- Цена: 536 ₴




